요약
본 발명은 지진과 같은 자연재해에 대응하여 건축물의 내진성을 강화하는 새로운 전단 댐퍼 구조에 관한 것입니다. 이 구조는 특수 설계된 전단 판과 판 연결 부재를 포함하며, 지진 발생 시 에너지를 효과적으로 흡수하고 관리하여 구조물의 손상을 최소화합니다. 전단 판에는 응력을 집중시켜 제어된 방식으로 파단되는 다이아몬드 형태의 파단 구멍과 응력 유도 홈이 설계되어 있으며, 빔과 기둥의 연결 부분에는 곡선 디자인을 적용하여 응력 집중을 방지합니다. 이 발명은 건축물의 안전성을 향상시키고, 지진으로 인한 인명 및 재산 피해를 줄이며, 유지 보수 비용을 절감하는 등의 다양한 장점을 제공합니다.
기본 정보
•
특허명: 체결식 전단 댐퍼를 구비한 빔 연결구조
•
대표 발명자: 허종완 교수
•
출원번호: 10-2023-0116966
발명의 배경 및 필요성
기술의 배경
•
건축물의 지진 안전성 확보는 중요한 공학적 도전 과제로, 특히 강진 지역에서는 지진에 견딜 수 있는 구조물의 필요성이 지속적으로 증가하고 있음
•
철근 콘크리트와 강철의 사용으로 건축물은 더 높고 복잡해졌지만, 자연재해에 대한 취약성도 증가하여 지진에 대응하는 더 안전하고 효과적인 구조 시스템 개발이 요구됨
기술의 필요성
•
댐퍼 사용은 건축물의 안전 요구 사항을 충족하기 위한 기존 방법이지만, 본 발명의 전단판 디자인은 지진 발생 시 에너지 전달을 관리하는 더 신뢰성 있고 효과적인 방법을 제공함
•
스마트 재료, 건설 자동화, 실시간 모니터링을 위한 센서 및 IoT의 통합 등 건축 산업의 기술 혁신은 지진에 대한 저항력 향상뿐만 아니라 건축물의 성능을 유지하고 복원력을 강화하는 데 기여함
구현방법
기술의 원리 및 구현
•
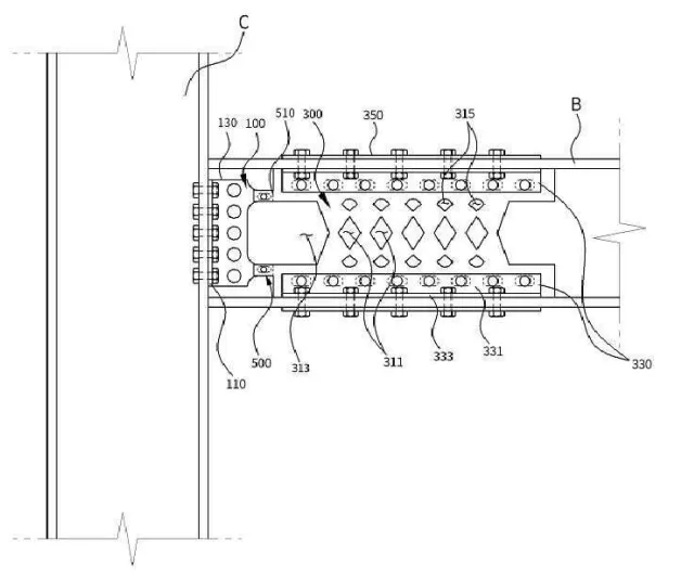
본 발명은 지진 등 외력에 의한 충격을 흡수하고 에너지를 감소시키는 전단 댐퍼를 포함한 빔 연결 구조임
•
전단 댐퍼는 전단력을 받는 전단 판과 이를 빔에 연결하는 판 연결 부재, 그리고 볼트와 너트로 고정하는 보조 부재로 구성됨
•
전단 판에는 다이아몬드 형태의 파단 구멍과 응력 유도 홈을 설계하여 응력을 특정 부위에 집중시키고, 제어된 방식으로 파단하여 에너지를 흡수함
•
전단 판은 빔 양쪽에 위치하며, 상단과 하단에 미끄럼 구멍이 있어 일정 범위 내에서 이동 가능함
•
판 연결 부재는 전단 판과 교차하는 부분과 빔에 연결하는 부분을 가지며, 볼트로 결합됨
•
빔과 기둥이 만나는 부분에는 곡선 디자인을 적용하여 응력 집중을 방지함
•
댐퍼 부분은 전단 판과 판 연결 부재로 구성되며, 전단 판은 빔과 기둥 사이에, 판 연결 부재는 빔에 위치함
•
연결 부분은 빔 연결 부분과 댐퍼 부분을 연결하고, 볼트로 고정함
•
전단 변형과 굽힘 변형을 고려한 설계로 내진 성능을 향상시킴
•
연결 및 결합 부분은 전단 판의 움직임을 방해하지 않도록 설계됨
기술의 장점
•
외력에 의한 충격을 효과적으로 흡수하고 에너지를 감소시킬 수 있음
•
응력 집중 부위를 통해 제어된 파단을 유도하여 에너지 흡수 효율을 높임
•
전단 판의 이동을 방해하지 않는 구조로 설계되어 댐퍼의 기능을 효과적으로 수행함
•
전단과 굽힘에 따른 변형을 모두 고려한 설계로 내진 성능이 향상됨
발명의 활용 방안
건축물의 내진성 강화
•
이 발명은 건물의 기둥과 보가 만나는 지점에 설치되는 전단 감쇠기로, 지진 발생 시 에너지를 흡수하여 구조물의 손상을 방지함
•
전단 감쇠기는 희생 부품으로 작용하여 건물의 구조적 무결성을 유지하며, 보와 기둥 사이에 위치하여 외부 충격으로부터 힘을 효과적으로 분산시킴
•
이를 통해 건축물의 안전성을 향상시키고, 지진으로 인한 인명 및 재산 피해를 최소화함
발명의 기대효과
자연재해 저항력 강화
•
전단 패널은 지진으로부터 건물을 보호하고, 전단력을 흡수하여 구조물의 손상을 최소화하는 중요한 역할을 함
•
지진 시 전단 패널이 먼저 손상되어 보와 기둥을 보호하며, 변위를 쉽게 확인할 수 있어 유지 보수의 효율성을 높임
•
교체가 가능한 전단 패널은 유지 관리 비용을 절감하고, 외부 힘에 의한 건물의 움직임을 흡수하고 분산시켜 손상을 최소화함
시장 동향
건축 시장 동향
기술 SWOT 분석
Strengths
효과적인 에너지 흡수 및 감소
•
외력에 의한 충격을 효과적으로 흡수하고 에너지를 감소시킬 수 있는 전단 댐퍼를 포함한 구조입니다.
응력 집중 부위 설계
•
응력 집중 부위를 통해 제어된 파단을 유도하여 에너지 흡수 효율을 높일 수 있습니다.
내진 성능 향상
•
전단과 굽힘에 따른 변형을 모두 고려한 설계로 내진 성능이 향상되었습니다.
Weaknesses
유지 관리 및 교체 필요성
•
전단 패널이 희생 부품으로 작용하여 정기적인 점검 및 교체가 필요할 수 있습니다.
Opportunities
건축물의 내진성 강화
•
이 발명은 건축물의 내진성을 강화하고, 지진으로 인한 인명 및 재산 피해를 최소화하는 데 기여할 수 있습니다.
유지 보수의 효율성
•
변위를 쉽게 확인할 수 있어 유지 보수의 효율성을 높일 수 있습니다.
Threats
기술 혁신에 따른 대체 위험
•
스마트 재료, 건설 자동화, 실시간 모니터링을 위한 센서 및 IoT의 통합과 같은 건축 산업의 기술 혁신이 이 기술을 대체할 수 있습니다.
Summary
Strengths
•
외력에 의한 충격을 효과적으로 흡수하고, 응력 집중 부위를 통해 에너지 흡수 효율을 높이며, 내진 성능을 향상시키는 구조입니다.
Weaknesses
•
전단 패널의 정기적인 점검 및 교체가 필요할 수 있습니다.
Opportunities
•
건축물의 내진성을 강화하고 유지 보수의 효율성을 높일 수 있는 기회가 있습니다.
Threats
•
지속적인 기술 혁신으로 인해 이 기술이 대체될 위험이 있습니다.
대표도면
인천대학교 산학협력단
(21999) 인천광역시 연수구 갯벌로 27(송도동) INU이노베이션센터 202호
본 메일은 마케팅 활용 동의서에 동의하신 회원님께 전송된 것입니다.
COPYRIGHT (c) 2026 Incheon National University. ALL RIGHT RESERVED.


