요약
현대의 무선 충전 기술은 주로 전자기 유도와 자기 공명을 이용하여 전력을 전달합니다. 그러나 기존 LCC 인버터는 무선 전력 송신 코일의 인덕턴스 변화에 따라 효율이 떨어진다는 문제가 있습니다. 이 문제를 해결하기 위해 새로운 LCC 인버터 설계가 제안되었습니다. 제1 인덕터와 제1 커패시터, 제2 커패시터로 구성된 이 설계는 PWM 신호를 사용해 위상차를 최소화하고, 스위칭부를 통해 보상 커패시터를 조절합니다. 이로써 에너지 효율과 출력 파워를 동시에 유지할 수 있습니다. 이 기술은 무선 충전 시장에서 특히 휴대용 기기, 전기자동차, 의료기기 분야에 널리 활용될 것으로 기대됩니다.
기본 정보
•
특허명: 무선 전력 송신용 lcc 인버터 및 그 동작 방법
•
발명자: 안덕주 교수
•
출원번호: 10-2019-0064302
•
등록번호: 10-2200786
상세 정보
발명의 배경과 필요성
기술의 배경과 문제점
•
유선 방식의 충전 기법은 사용자의 편의를 저해함. 이에 따라 무선 방식으로 휴대용 기기의 배터리를 충전하는 기술이 도입되고 있음.
•
현재의 무선 충전 기술로는 전자기 유도와 자기 공명을 활용한 방식이 있으며, 모두 비 방사형 감쇄교류 신호를 사용하여 코일 간의 유도 결합을 통해 전력을 전송함.
•
전력 송신 장치에서는 LCC 인버터가 사용될 수 있는데, 기존의 LCC 인버터는 무선 전력 송신용 코일의 인덕턴스 변화에 따라 임피던스의 허수부가 커지고, 출력 파워가 감소하는 문제가 있음.
•
출력 파워를 유지하기 위해 인버터 스위치의 출력 전류를 크게 조정할 경우 에너지 효율이 떨어지게 됨.
기술의 필요성
•
무선 전력 송신용 LCC 인버터의 효율을 증대시키기 위한 기술 개발이 필요함. 임피던스의 허수부를 감쇄하고 실수부를 증가시키는 방법이 필요하며, 이를 위해서는 출력 전류와 전압 간의 위상차를 최소화해야 함.
•
LCC 인버터의 효율을 높이기 위해 동적으로 커패시터의 크기를 제어할 수 있는 기술적 접근법이 요구됨.
구현 방법
기술의 원리
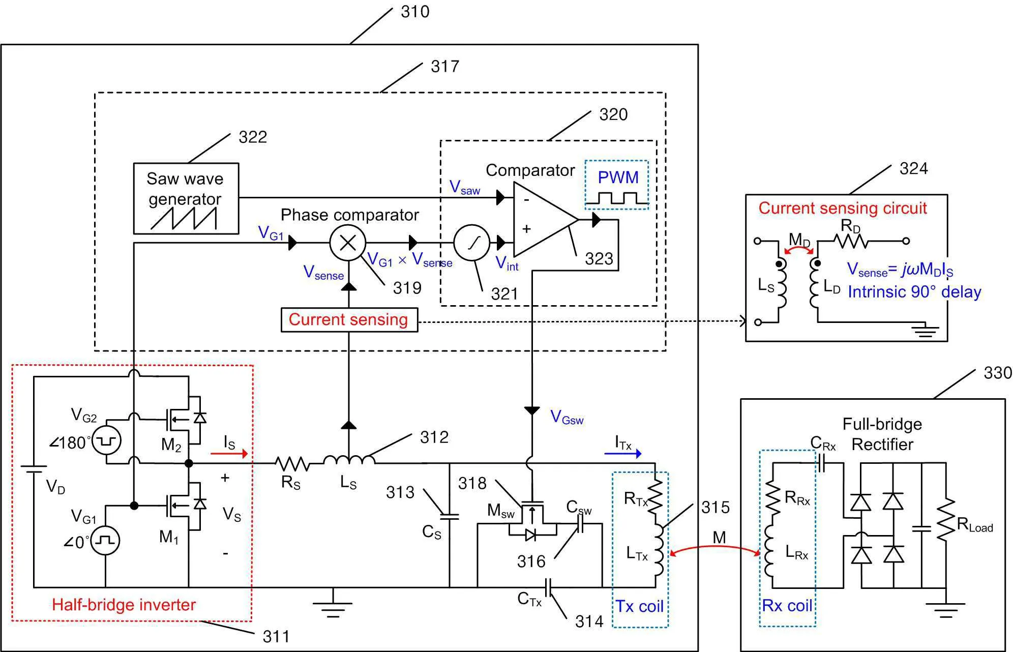
•
본 발명은 인버터 스위치에 연결된 제1 인덕터와 제1 커패시터, 제1 커패시터와 병렬로 연결된 제2 커패시터로 구성됨. 제2 커패시터에는 무선 전력 송신용 코일이 직렬로 연결됨.
•
제2 커패시터에 병렬로 연결된 보상 커패시터, PWM 신호 발생부, 스위칭부가 포함됨. 위상 비교기에서 출력 전압과 전류 간의 위상차를 감지하여 PWM 신호를 생성하고, 스위칭부는 PWM 신호에 따라 보상 커패시터와 제2 커패시터 간의 연결을 조절함.
구체적인 구현 방법
•
제1 인덕터와 제1 커패시터는 직렬로 연결되고, 제2 커패시터는 제1 커패시터와 병렬로 연결됨.
•
PWM 신호 발생부는 출력 전압과 전류 간의 위상차에 따라 듀티 사이클이 조절되는 PWM 신호를 생성함.
•
스위칭부는 PWM 신호를 통해 보상 커패시터와 제2 커패시터 간의 연결을 스위칭하여 제2 커패시터의 크기를 보상함.
기술의 장점
•
인버터 스위치의 출력 전류와 전압 간의 위상차를 최소화하여 LCC 인버터의 에너지 효율을 증가시킬 수 있음.
•
출력 파워를 유지하기 위해 인버터 스위치의 출력 전류를 크게 조정하지 않아도 됨.
발명의 활용 방안
활용 방안
•
무선 충전 시장에서의 활용 가능성이 높음. 특히 휴대용 기기, 전기자동차, 의료기기 등 다양한 분야에 적용할 수 있음.
•
기존 무선 전력 송신 장치의 에너지 효율을 개선하여 사용자 만족도를 높일 수 있음.
기대효과
기대효과
•
충전 효율이 증가하여 사용자 편의성이 증대됨.
•
에너지 효율이 향상되어 전력 비용이 절감됨.
•
기술 도입을 통해 관련 산업의 경쟁력이 강화됨.
시장 동향
무선 충전 기술 시장 동향
에너지 효율 개선 기술
무선 전력 송신 기술
대표도면
인천대학교 산학협력단
(21999) 인천광역시 연수구 갯벌로 27(송도동) INU이노베이션센터 202호
본 메일은 마케팅 활용 동의서에 동의하신 회원님께 전송된 것입니다.
COPYRIGHT (c) 2026 Incheon National University. ALL RIGHT RESERVED.

